Stránka 1 z 1

Vadna klimatizacia??

Napsal: ned led 13, 2013 15:50
od danny29
Ahojte borci.
Rodicia vcera kupili chevrolet aveo rocnik 2010, najazdene len 20 tisic km.Auto je ako nove.Motor ma 1.2 /16v.
Dneska som si auto pozical a zaujimalo by ma preco stale svieti tlacitdlo AC?
Nemalo by to fungovat len pri zapnutom chladeni? Teraz ta kontrolka svieti stale aj ked je zapnute kurenie.Neda sa to vypnut nijako.
Dalsi vec by ma zaujimala ze ci to auto vlastne ma hmlove svetla vzadu nakolko packa tam je ale skusal som ich zapnut a nic.Takze neviem co je s tym.
Inac ako je to s motorom 1.2? Mne sa zda ze je dost zivy a do mesta uplne staci.
Vdaka za kazdu radu

Re: Vadna klimatizacia??

Napsal: ned led 13, 2013 16:10
od slidil
Ahoj,
1.) tlačítko AC by mělo svítit jen při zapnuté klimě, a nebo pokud máš topední přepnuto na ofuk předního skla.
Viz tady:
https://www.chevroletclub.cz/viewtopic. ... &start=225

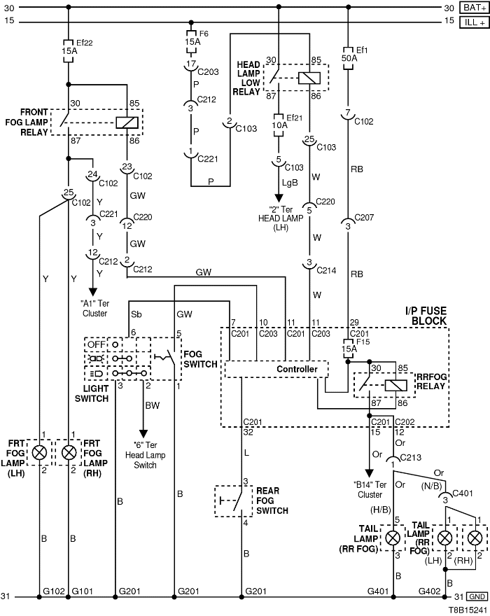
2.) Zadní mlhovky tam určitě jsou, zkus se podívat na pojistky.
mlhovky-schema.png
pojistky kabina.png
pojistky motor.png

Re: Vadna klimatizacia??

Napsal: ned led 13, 2013 20:27
od xwing
danny29 píše: Dneska som si auto pozical a zaujimalo by ma preco stale svieti tlacitdlo AC?
Nemalo by to fungovat len pri zapnutom chladeni? Teraz ta kontrolka svieti stale aj ked je zapnute kurenie.Neda sa to vypnut nijako
Ak mas prepinac ofukovania nastaveny na ofukovanie predneho skla, tak sa automaticky zapina aj klima.
Skus ten prepinac prepnut do inej polohy, kde neofukuje predne sklo a klima by mala zhasnut.
Alebo skus prestudovat tuto temu https://www.chevroletclub.cz/viewtopic.php?f=79&t=14521 ;)