nepravidelný chod motoru u Matize

Moderátor: Blue Lanos

Odpovědět
Kalamita
Příspěvky: 5
Registrován: pon čer 02, 2014 18:58

nepravidelný chod motoru u Matize

Příspěvek od Kalamita »

zdravím,
mám problém u Matize s motorem 0,8l, kontrolka motoru při volnoběžných otáčkách svítí, při zvýšených otáčkách se rozbliká. Nepravidelný chod motoru, za chodu motoru jsem postupně odpojoval zapalovací kabely a zjistil jsem,že prostřední válec nezapaluje. První podezření na zapalovací svíčky - výměna, ale bez úspěchu.Zapalovací kabely jsem prohodil, ale prostřední válec stále nepálí. Od známého jsem si půjčil z Matize funkční zapalovací cívky a problém je pořád stejný. Prosím o radu co dál.
Reklama
 

Uživatelský avatar
Petr S.
Příspěvky: 3873
Registrován: stř zář 20, 2006 21:37
Bydliště: Praha
Kontaktovat uživatele:

Re: nepravidelný chod motoru u Matize

Příspěvek od Petr S. »

Kalamita píše:zdravím,
mám problém u Matize s motorem 0,8l, kontrolka motoru při volnoběžných otáčkách svítí, při zvýšených otáčkách se rozbliká. Nepravidelný chod motoru, za chodu motoru jsem postupně odpojoval zapalovací kabely a zjistil jsem,že prostřední válec nezapaluje. První podezření na zapalovací svíčky - výměna, ale bez úspěchu.Zapalovací kabely jsem prohodil, ale prostřední válec stále nepálí. Od známého jsem si půjčil z Matize funkční zapalovací cívky a problém je pořád stejný. Prosím o radu co dál.
Vstřikovač. :lol:Nejde ti tam benzin,nebo jde,ale špatně.
Hyundai Tuscon 1.6 TGDi 20 years edition alias tučnák III
Kawasaki Versys 1000S pro zábavu
Peugeot Partner alias pešrot.
ex Hyundai Tuscon 1.6 TGDi alias tučnák
ex BMW F 800 GS
ex Ford Transit Connect T200 SportVan 1.8TDCi
ex Daewoo Leganza 2.0 16V CDX
http://planickasystem.webnode.cz
Kalamita
Příspěvky: 5
Registrován: pon čer 02, 2014 18:58

Re: nepravidelný chod motoru u Matize

Příspěvek od Kalamita »

svíčka je mokrá, diagnostika ukazuje problém se zapalováním - kod chyby P0300
Uživatelský avatar
Petr S.
Příspěvky: 3873
Registrován: stř zář 20, 2006 21:37
Bydliště: Praha
Kontaktovat uživatele:

Re: nepravidelný chod motoru u Matize

Příspěvek od Petr S. »

Pak jedině svíčky,kabely,rozdělovač.
Hyundai Tuscon 1.6 TGDi 20 years edition alias tučnák III
Kawasaki Versys 1000S pro zábavu
Peugeot Partner alias pešrot.
ex Hyundai Tuscon 1.6 TGDi alias tučnák
ex BMW F 800 GS
ex Ford Transit Connect T200 SportVan 1.8TDCi
ex Daewoo Leganza 2.0 16V CDX
http://planickasystem.webnode.cz
Kalamita
Příspěvky: 5
Registrován: pon čer 02, 2014 18:58

Re: nepravidelný chod motoru u Matize

Příspěvek od Kalamita »

Petr S. píše:Pak jedině svíčky,kabely,rozdělovač.
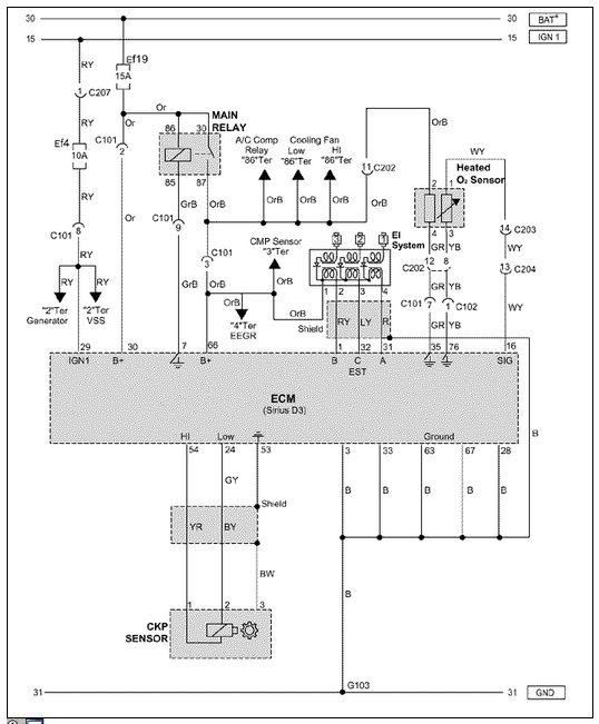
Tak když jsme jednotlivý VN kabely proházeli mezi sebou, tak pořád nejde druhý, to samé jsme udělali u svíček. Rozdělovač tam není, řídící signály jdou z řídící jednotky, které následují do indukčních cívek viz obrázek.
Přílohy
Schéma
Schéma
johns
Příspěvky: 184
Registrován: čtv srp 15, 2013 22:11
Bydliště: NMnV

Re: nepravidelný chod motoru u Matize

Příspěvek od johns »

Petr S. píše:Vstřikovač. Nejde ti tam benzin,nebo jde,ale špatně.
Kalamita píše:svíčka je mokrá....
To este stale neznamena ze vstrekovac pracuje spravne. Staci ze je pridrety, upchaty proste nerobi rosu ale len strieka alebo tecie, zmes moze byt bohata alebo chudobna a uz to staci aby sa horsie zapalovala. Skusil by som ich vymontovat, preskusat a precistit, ak su aj vsetky dobre, motoru urcite neuskodis a budes aspon vediet ze su v poriadku a mozes sa zamerat na dalsie hladanie priciny. Vstrekovacom vobec neuskodi obcasne preventivne vycistenie (hlavne ak nemozes doverovat ani kvalite benzinu).
Daewoo Lanos 1,5 63kW 1998 HB-5Dv, 27U - uplne bez vybavy (bez kurvitok).
Kalamita
Příspěvky: 5
Registrován: pon čer 02, 2014 18:58

Re: nepravidelný chod motoru u Matize

Příspěvek od Kalamita »

Jde v domácích podmínkách vyčistit vstřikovač - a popřípadě jak?
misojogi
Příspěvky: 467
Registrován: pon pro 13, 2010 15:05

Re: nepravidelný chod motoru u Matize

Příspěvek od misojogi »

ano
nalejes do benzinu cistic vstrekov pri plnej nadrzi (pred tankovanim) a vyjazdis ju
Kalamita
Příspěvky: 5
Registrován: pon čer 02, 2014 18:58

Re: nepravidelný chod motoru u Matize

Příspěvek od Kalamita »

:PP: všem děkuji za rady, motor je zase funkční , závada byla na vstřiku - karbon. Vstřiky jsem namočil do nitro ředidla na cca dvě minuty, vyčistil a vyfoukal stlačeným vzduchem. Po opravě plynulý chod motoru,na diagnostice vše OK. Z počátku jsem nevěřil, že když je mokrá svíčka, tak může být problém na vstřiku.
kesko
Příspěvky: 1312
Registrován: sob úno 07, 2009 15:11
Bydliště: BA,SC

Re: nepravidelný chod motoru u Matize

Příspěvek od kesko »

Preventivne davam do nadrže čistič palivovej sustavy a vstrekov , balenie je na cca 50 l, tak ho mam na 2 tankovania a zatiaľ žiadny problem. Raz po tankovani sa mi rozsvietila kontrolka motora a občas vynechal, tak som do polky nadrže nalial celu flasu a dotankoval 100 oktan na schelke, než som vyjazdil nadrž problem zmizol.
EX strieborná Leganza 1999 + LPG Lovato
Dacia Sandero 0,9TCe, Easy R, LPG STAG 05
Uživatelský avatar
Petr S.
Příspěvky: 3873
Registrován: stř zář 20, 2006 21:37
Bydliště: Praha
Kontaktovat uživatele:

Re: nepravidelný chod motoru u Matize

Příspěvek od Petr S. »

Kalamita píše::PP: všem děkuji za rady, motor je zase funkční , závada byla na vstřiku - karbon. Vstřiky jsem namočil do nitro ředidla na cca dvě minuty, vyčistil a vyfoukal stlačeným vzduchem. Po opravě plynulý chod motoru,na diagnostice vše OK. Z počátku jsem nevěřil, že když je mokrá svíčka, tak může být problém na vstřiku.
Ha měl jsem pravdu napoprvé. :lol: :lol: :lol: :lol: To mam z toho,že koukam Palikxovi pod ruce. :lol: :lol: :lol: :lol:
Hyundai Tuscon 1.6 TGDi 20 years edition alias tučnák III
Kawasaki Versys 1000S pro zábavu
Peugeot Partner alias pešrot.
ex Hyundai Tuscon 1.6 TGDi alias tučnák
ex BMW F 800 GS
ex Ford Transit Connect T200 SportVan 1.8TDCi
ex Daewoo Leganza 2.0 16V CDX
http://planickasystem.webnode.cz
misojogi
Příspěvky: 467
Registrován: pon pro 13, 2010 15:05

Re: nepravidelný chod motoru u Matize

Příspěvek od misojogi »

závada byla na vstřiku - karbon. Vstřiky jsem namočil do nitro ředidla na cca dvě minuty, vyčistil a vyfoukal stlačeným vzduchem. Po opravě plynulý chod motoru,na diagnostice vše OK. Z počátku jsem nevěřil, že když je mokrá svíčka, tak může být problém na vstřiku.
dobre vediet
Odpovědět

Zpět na „MATIZ“